提高能效和功率密度
瑞萨电子的高性能同步整流控制器采用更高效的同步整流控制器取代输出整流器二极管,可实现更卓越的能效表现。 这种拓扑结构有助于打造更小巧、散热更优的解决方案,满足电源供应商对能效的严格要求。
低能量辐射
独特的充电技术大幅降低能量损耗,提升能效并简化热管理流程。
环保电源
创新的低功耗技术结合零待机功耗特性将工作电流降至最低,实现环保设计。
灵活的设计
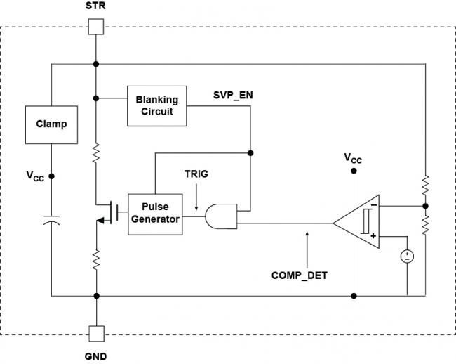
全面的拓扑支持 — 涵盖 QR、DCM、CCM、ZVS 和 ACF — 使设计既能采用高侧配置,也能采用低侧配置。
应用
电源适配器和充电器
可再生能源和电网
电器
楼宇自动化
电机驱动和机器人
汽车
资源
宣传手册




















