特性
- Single-Stage for Reduced BOM Cost
- 90W Output Power Capable
- Universal Input Voltage – 90VAC to 305VAC
- Supports Multiple PWM Dimming Interfaces
- Wireless Dimming, MCUs, 0-10V
- Works with iW339 for Isolated 0-10V Dimming
- 1% to 100% Dimming Range
- Configurable Minimum Dimming Setting
- Dim-to-off; 1%; 5%; 10%
- Non-linear optocoupler delay compensation for dimming applications
- High PF (>0.9) and Low THD (<20%) Over Broad Load Range
- Active Start-Up – Enables Fastest Possible Start-up
- Fully Protected
- Input Undervoltage Protection
- Over-Temperature Protection (Built-in or External NTC)
- Output Overvoltage, Overcurrent and Overload Protection
- Brown-Out Protection
描述
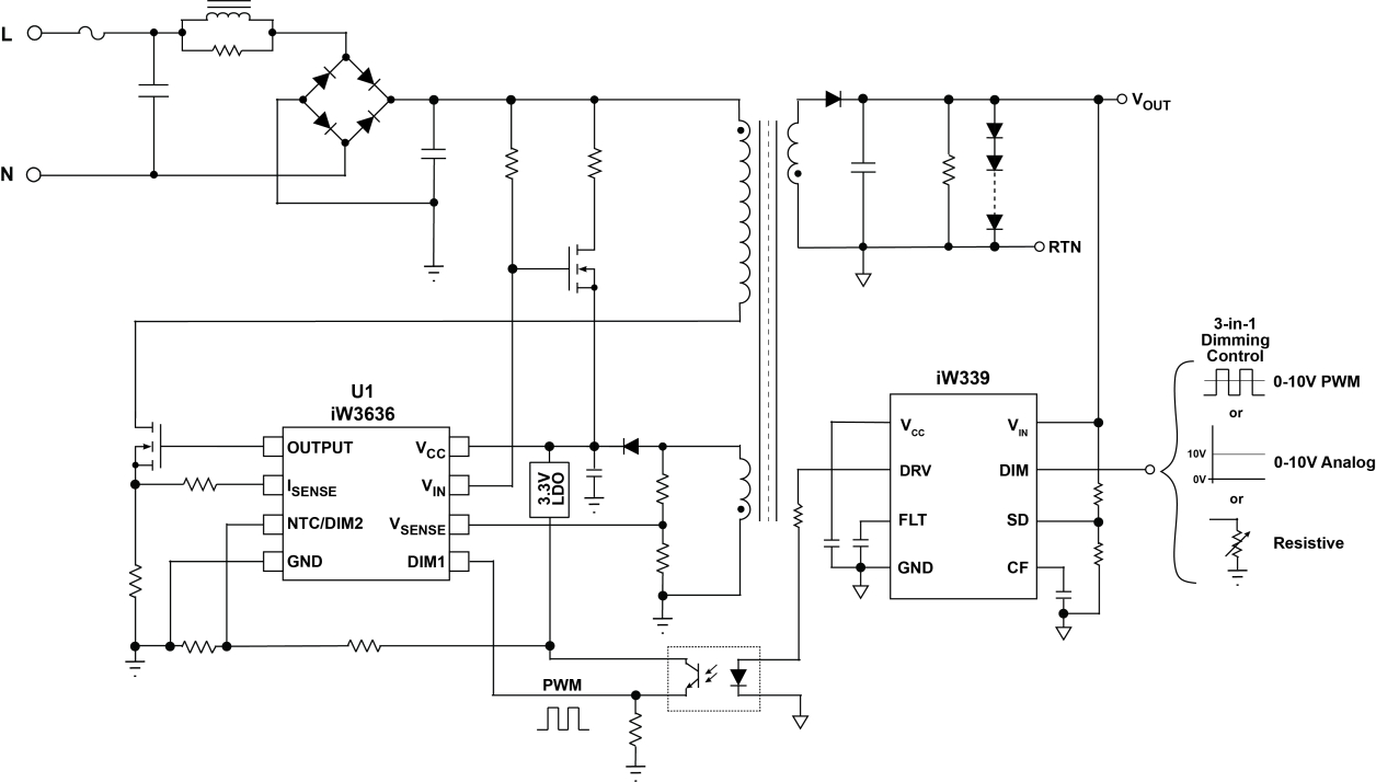
The iW3636 single-stage LED driver is a dimmable digital offline PWM controller for solid-state lighting applications up to 90W with high power factor (PF >0.9) and low THD (<20%). The device offers a dedicated PWM dimming input, which allows the iW3636 to work with a wide range of dimming interfaces including wireless modules, MCUs and 0-10V interfaces. A unique feature internal to the iW3636 compensates for non-linear optocoupler delays for isolated dimming applications. And, the iW3636 has a full 1% to 100% dimming range, with the minimum dimming setting configurable to dim-to-off, 1%, 5% or 10%.
The iW3636 can be paired with Renesas' iW339 3-in-1 dimming interface controller, which integrates the current source and optocoupler driver to provide a low BOM cost, simple solution for dimmable commercial T8, external and fixture driver lighting applications, including wireless and intelligent LED lighting.
产品参数
| 属性 | 值 |
|---|---|
| Function | Dimmable |
| Output Power Max (W) | 90 |
| Switching Frequency (KHz) | 72 - 90 |
| Optimal VIN (V) | 90 - 305 |
| Stages | Single-Stage |
| Dim Range (Min) (%) | 1 |
| Dim Range (Max) (%) | 100 |
| Controller / Integrated | Controller |
| Key Features | PrimAccurate, Calibrated DIM1 interface, Analog DIM2 interface, PrimAccurate, Calibrated DIM1 interface, Analog DIM2 interface (internal OTP disabled), PrimAccurate, Calibrated DIM1 interface, NTC DIM2 interface, PrimAccurate, Calibrated DIM1 interface, PWM DIM2 interface |
| Protection Features | OVP, OCP, UVLO, External OTP, OVP, OCP, UVLO, OTP |
| Dimmer Functions Supported | Analog Dimming, PWM Dimming, 0-10V (with iW339) |
| Pass Device | FET |
| Power Factor Correction | >0.9 |
| LED Current Accuracy (%) | 3 |
| Output Power (Min) (W) | 3 |
封装选项
| Pkg. Type | Lead Count (#) | Pitch (mm) |
|---|---|---|
| SOIC-8 | 8 | 1.27 |
应用
- 0-10V Dimmable LED Drivers up to 90W
- Wireless SSL Systems
- Commercial Lighting
当前筛选条件