特性
- 2 differential outputs LVPECL, LVDS, HCSL - or 4 LVCMOS outputs
- 1 additional LVCMOS output
- Crystal input frequency range: 8MHz to 40MHz
- In-system programmable with 2 independent output frequencies
- Up to 350MHz input/output frequencies
- Stores 4 different configurations in OTP non-volatile memory
- < 100mW core power (at 3.3V)
- < 0.7ps RMS phase jitter (typ.)
- Meets PCIe® Gen 1/2/3, USB 3.0, 1/10 GbE clock requirements
- 1.8/2.5/3.3V core and output voltages
- 3mm x 3mm 20-Ld VFQFPN
- -40 °C to +85 °C operating temperature range
- Supported by the Timing Commander™ software tool
描述
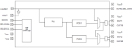
The 5P49V5944 is a programmable clock generator intended for high-performance consumer, networking, industrial, computing, and data communications applications. Configurations may be stored in on-chip One-Time Programmable (OTP) memory or changed using the I2C interface. This is Renesas' fifth generation of programmable clock technology (VersaClock® 5). The frequencies are generated from a single input reference clock. The input reference can be either a crystal or an LVCMOS reference clock.
Two select pins allow up to four different configurations to be programmed and accessible using processor GPIOs or bootstrapping. The different selections may be used for different operating modes (full function, partial function, and partial power down), regional standards (US, Japan, Europe), or system production margin testing.
应用
- Ethernet switch/router
- PCI Express 1.0/2.0/3.0
- Broadcast video/audio timing
- Multi-function printer
- Processor and FPGA clocking
- Any-frequency clock conversion
- MSAN/DSLAM/PON
- Fiber channel, SAN
- Telecom line cards
- 1GbE and 10GbE
当前筛选条件
筛选
软件与工具
样例程序
模拟模型
Lab demonstration and clock jitter measurement showing VersaClock 5. The frequency analyzer shows phase jitter at approximately 575 picoseconds RMS. Presented by Baljit Chandhoke, product manager at IDT. For more information visit the Programmable Clocks page.
This video will show you how to program VersaClock® 5 Low Power Programmable Clock Generator.
Description
IDT's innovative support tool, Timing Commander™, expedites development cycles by empowering customers to program sophisticated timing devices with an intuitive and flexible Graphical User Interface. IDT's Timing Commander is a Windows™-based platform designed to serve user-friendly configuration interfaces, known as personalities, for various IDT products and product families. With a few simple clicks, the user is presented with a comprehensive, interactive block diagram offering the ability to modify desired input values, output values, and other configuration settings. The software automatically makes calculations, reports status monitors, and prepares register settings without the need to reference a datasheet. The tool also automatically loads the configuration settings over USB to an IDT evaluation board for immediate application in the circuit. Once the device has been configured and tuned for optimal system performance, the configuration file can be saved for factory-level programming before shipment. For more information about Timing Commander, visit our Timing Commander page.